相关资讯
Related News- COP 达 3-5、节能超 60%!热泵技术为金属件清洗工艺降本增效提供关键路径
- 空气能热泵在汽车配件清洗恒温热水供应中的核心价值
- 节能黑科技:高温水源热泵如何重塑饮料无菌灌装生产线的能源效率
- 欧麦朗高温复叠热泵助力某电子股份有限公司PCB工艺热水
- 超声波清洗 + 空气能热泵恒温:双技术协同,让清洗效果稳、能耗省、寿命长
- 欧麦朗三期热泵烘干机项目将完工:赋能某资深工业品牌泰国工厂发泡模具生产
- 注塑车间高温不用愁?欧麦朗蒸发冷空调精准控温还省电
- 夏季养殖场鱼池高温 “烤” 验?空气能恒温热泵解锁全年温控新方案
- 高温热泵:点 “废” 成金的工业能源革命
- 某食品厂屠宰用空气能太阳能热水系统交付 绿色生产再添新动能
- 空气源热泵冷热双供系统在电镀车间的节能改造应用
- 光伏厂节能:热泵回收 PCW 回水余热 赋能制绒车间
联系我们
Contact Us
億彩
地址:新北区龙虎塘新区产业园区
电话:13706164559
手机:13706164559(微信同号)
QQ:2242597105
地址:新北区龙虎塘新区产业园区
电话:13706164559
手机:13706164559(微信同号)
QQ:2242597105
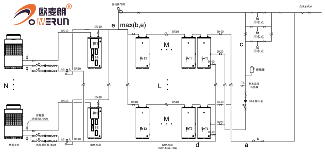
工程用空气能分体承压系统
更新时间:2020-06-13 点击:870
分体承压系统,该款空气能热水器采用直热式加热管,加热管具有传热效率高、耐久可靠、制造安装简单等优点,同时具有能够即开即热,省时省电,、体积小巧、水温恒定等诸多优点,能好好的保障24小时的热水供应。
水箱采用分散布局能够适合不同场合,对于旧房改造,冷水压力不稳定,屋面称重不够等,均可以采用这套系统。
系统水箱采用分体连接,水箱可以定制,保证用水的同时,美观度更高。系统控制精确稳定,水压与市政压力相同,不会造成用水时,水温勿高忽低。
系统采用定时/定温回水,保证用水时,即开即热,无需等待。系统为承压系统,无惧市政冷水压力变化。设有安全排气阀,保证用水安全。空气能采用水电分离,不会因为漏电对人体造成危害。

系统运行原理图

上一条信息:南北方空气源热泵热水系统
下一条信息:南通空气能泳池设计方案



小程序