相关资讯
Related News- COP 达 3-5、节能超 60%!热泵技术为金属件清洗工艺降本增效提供关键路径
- 空气能热泵在汽车配件清洗恒温热水供应中的核心价值
- 节能黑科技:高温水源热泵如何重塑饮料无菌灌装生产线的能源效率
- 欧麦朗高温复叠热泵助力某电子股份有限公司PCB工艺热水
- 超声波清洗 + 空气能热泵恒温:双技术协同,让清洗效果稳、能耗省、寿命长
- 欧麦朗三期热泵烘干机项目将完工:赋能某资深工业品牌泰国工厂发泡模具生产
- 注塑车间高温不用愁?欧麦朗蒸发冷空调精准控温还省电
- 夏季养殖场鱼池高温 “烤” 验?空气能恒温热泵解锁全年温控新方案
- 高温热泵:点 “废” 成金的工业能源革命
- 某食品厂屠宰用空气能太阳能热水系统交付 绿色生产再添新动能
- 空气源热泵冷热双供系统在电镀车间的节能改造应用
- 光伏厂节能:热泵回收 PCW 回水余热 赋能制绒车间
联系我们
Contact Us地址:新北区龙虎塘新区产业园区
电话:13706164559
手机:13706164559(微信同号)
QQ:2242597105
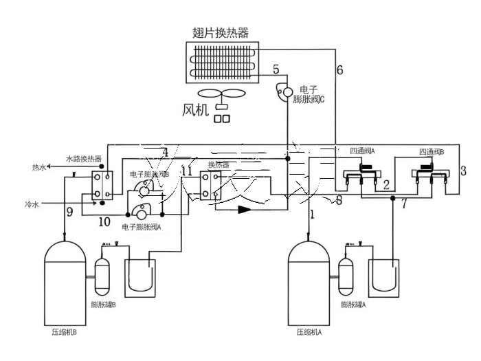
在当今工业领域,高效、节能且环保的能源解决方案至关重要。R515B 空气源复叠高温热泵,它能够制取高达 95℃的高温热水,为电镀、化工、半导体、制药等工业领域带来了新的选择。

二、R515B 空气源复叠高温热泵的工作原理
R515B 空气源复叠高温热泵的工作原理基于热力学原理和热泵技术。它通过压缩机将低温低压的冷媒气体压缩成高温高压的气体,然后通过冷凝器将热量释放给需要加热的水,使水温升高。同时,冷媒经过膨胀阀降压降温,进入蒸发器从空气中吸收热量,完成一个循环。
而复叠式的设计则进一步提高了热泵的制热性能。通过多个热泵系统的组合,实现了在不同温度区间的高效制热,从而能够制取 95℃的高温热水。

三、R515B 冷媒的优势
R515B 作为低全球变暖潜能值(GWP)的冷媒,具有诸多优势。首先,它的环保性能出色,对臭氧层破坏潜能值(ODP)几乎为零,符合国际环保法规和可持续发展的要求。
其次,R515B 冷媒具有良好的热力学性能,能够在高温工况下保持稳定的运行状态,提高了热泵的制热效率。
此外,相较于传统冷媒,R515B 冷媒的安全性更高,降低了潜在的泄漏风险。

四、R515B 空气源复叠高温热泵在工业领域的应用
1、电镀行业:在电镀过程中,需要高温热水来进行清洗、脱脂等工序。R515B 空气源复叠高温热泵能够稳定提供 95℃的热水,满足电镀工艺的需求,同时降低能源消耗和成本。
2、化工行业:化工生产中的许多反应和分离过程都需要精确控制温度,高温热水是常用的加热介质。这种热泵技术可以为化工企业提供高效、可靠的热源,有助于提高生产效率和产品质量。
3、半导体行业:半导体制造对环境温度和水质要求极高,需要稳定的高温热水供应来进行清洗和工艺处理。该热泵技术能够满足半导体行业的严格要求,保障生产的顺利进行。
4、制药行业:在制药过程中,消毒、灭菌等环节需要高温热水。R515B 空气源复叠高温热泵能够提供安全、卫生的高温热水,符合制药行业的标准和规范。

五、R515B 空气源复叠高温热泵的节能效益
与传统的加热方式相比,如燃油锅炉、电加热等,R515B 空气源复叠高温热泵具有显著的节能优势。它利用空气中的免费热能,大大降低了能源消耗。据统计,在相同的制热需求下,其能耗仅为传统方式的 1/3 左右,能够为企业节省大量的能源费用。
此外,随着能源价格的不断上涨和环保要求的日益严格,采用这种节能的热泵技术将为企业带来长期的经济效益和竞争优势。

六、R515B 空气源复叠高温热泵的环保意义
工业生产中的能源消耗和温室气体排放是环境问题的重要来源。R515B 空气源复叠高温热泵的应用,不仅减少了对传统化石能源的依赖,还降低了二氧化碳等温室气体的排放。这对于缓解全球气候变化、保护生态环境具有重要意义。
同时,其采用的低 GWP 冷媒 R515B 也有助于减少对臭氧层的破坏,进一步体现了其环保特性。
总之,R515B 空气源复叠高温热泵,以其制取 95℃高温热水的能力,为电镀、化工、半导体、制药等工业行业提供了高效、节能、环保的热源解决方案。有需要这款R515B热泵机组的可以联系我们!欢迎大家前来咨询选购!



小程序